SERBEST ŞAMANDIRALI KONDENSTOP

YEDEK PARÇALAR

No

Açıklama

Malzeme

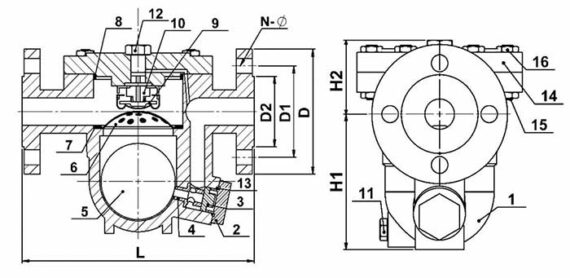
1

Gövde

Karbon Çelik

2

Kör Tapa

45

3

Orifis Tespit Civatası

Paslanmaz Çelik

4

Orifis

Paslanmaz Çelik

5

Şamandıra

Paslanmaz Çelik

6

Süzgeç

Paslanmaz Çelik

7

Segman

A3

8

Kapak Contası

Paslanmaz Çelik + Grafit

9

Isıya Duyarlı Termostatik Eleman

Hastelloy

10

Hava Atıcı Siti

Paslanmaz Çelik

11

Temizleme Tapası

Paslanmaz Çelik

12

Kapak Tapası

Çelik

13

Conta

Çelik

14

Kapak

Karbon Çelik

15

Saplama

SAE GR.5

16

Somun

SAE GR.5

BOYUTLAR

Çap

L

H1

H2

d

d1

d2

N-Ø

DN15

195 mm

105 mm

100 mm

95

65

45

4*14

DN20

195 mm

105 mm

100 mm

105

75

58

4*14

DN25

215 mm

115 mm

105 mm

115

85

68

4*14

BAĞLANTI ŞEKLİ

FLANŞLI

ÇAPLAR

DN15

DN20

DN 25

AĞIRLIKLAR (Kg)

7,5

7,8

10

ÇALIŞMA ŞARTLARI

MAX. SICAKLIK (ºC)

220

MAX. ÇALIŞMA BASINCI (BAR)

16

MAX. FARK BASINCI (BAR)

8

Kategoriler:

Serbest Şamandıralı Kondenstop

Bu tip kondenstopların içinde -adından da anlaşılacağı üzere- herhangi bir kaldıraç yoktur. Hareket eden tek parça şamandıradır. Bu kondenstopta kullanılan şamandıra; yüksek kaliteli, hassas yüzeyli paslanmaz çelikten imal edilmiştir ve küresel toleransı çok düşük seviyededir.

Ürün Özellikleri

Gövde ve Kapak: GGG 40.3 Sfero Döküm
İç Parçalar ve Şamandıra: Paslanmaz Çelik
Bağlantı Tipleri: Dişli ve Flanşlı
Bağlantı Şekli: Yatay

Maks. Çalışma Basıncı: 16 bar
Max Çalışma Fark Basıncı: 13 bar
Maks. Çalışma Sıcaklığı: 220 °C
Maks. Basınç Farkı: ∆P 4,5/8/10/13 bar

Serbest Şamandıralı Kondenstopun Maliyete Yönelik Avantajları

1 – Ekipman ve montajdan dolayı daha düşük maliyetli
2 – Az yer işgali söz konusudur
3 – Konveksiyoneldir. Kendi üzerinde filtresi vardır. İlave filtreye gerek yoktur
4 – Yüzeylerde homojen aşınma vardır.
5 – Tek haraketli parça olmasından dolayı arıza oranı çok düşüktür
6 – Bakım maliyeti çok düşüktür
7 – Kaldıraç ve bağlantı olmadığından koç darbesi dayanımı iyidir

Serbest şamandıralı kondenstoplar petrokimya, kağıt, gıda, petrol vb endüstrilerde buhar hatlarında ve ısıtma sistemlerinde kullanılmaktadır.

Değerlendirmeler

Henüz değerlendirme yapılmadı.

“SERBEST ŞAMANDIRALI KONDENSTOP” için yorum yapan ilk kişi siz olun

E-posta hesabınız yayımlanmayacak.